How to Read PSA, Peugeot and Citroen Electric Diagrams
by Koncrete in Workshop > Cars
126 Views, 0 Favorites, 0 Comments
How to Read PSA, Peugeot and Citroen Electric Diagrams


Reason for this instructable
This instructable was originally meant to be a troubleshooting of a crank/no start. However the actual fault was so simple and a result of fundamentally wrong prior work, I decided to turn it into information about reading PSA electrical diagrams. Besides, there are plenty of no start guides out there.
Unfortunately, I did not get the chance to really flesh this out like I desired.
Briefly, the no start issue
I was contacted to help regarding a troublesome crank/no start. When I got to the car I noticed that the fuel pump failed to run and no spark was produced.
This led me (with a little help from the schematic diagram) to the ignition relay. Checking 12 V supply pins showed no supply, this points to a problem in the splice from wire BB10, which according to the wiring diagram is connected to the starter motor positive terminal.
Now, long story short, the person who performed the work had connected the BB10 wire to one of the block ground points.
Peugeot and Citroen electric diagrams
PSA group tend towards using three types of diagram. These are:
- Schematic diagram
- Wiring diagram
- Installation diagram
The schematic diagrams (step 3)
These show components and wires and how they connect to others, they are basic circuit diagrams.
Components are labelled with their ID number, their internal details are shown when necessary. Connections are labelled with their pin count and colour when necessary. Each wire joining a connector/component is also labelled with the specific pin number. Wires are numbered and rarely indicated by colour. Power supply elements are shown and earth points are labelled.
The wiring diagrams (step 4)
These show the layout of the wiring and harnesses with the relative location of components and other elements.
Components are only labelled with their ID number. Connections and interconnects are labelled with their pin count and colour when necessary. Each wire joining a connector/component/interconnect is also labelled with the specific pin number and wire number. Splices are labelled and also labelled with the wire numbers which are spliced. The harness number is clearly marked with locations where wires enter and leave. Power supply elements are also labelled as well as earth points.
The installation diagrams (step 5)
These show where each harness is in the vehicle, where interconnects are located, where major components are located and so on. In some cases there will be more detailed diagrams showing more specific locations of components. These diagrams are the ones which show the most variation.
Components can show as little detail as their ID number or as much as with the other diagrams. Interconnects can be simply labelled or labelled with their pin count, colour and connected harnesses. Harnesses are labelled. number is clearly marked with locations where wires enter and leave. Major splices and earth points may be shown and labelled.
Note on the specific diagrams in this instructable
While I would very much have liked to have used the same diagrams for this instructable that were meant for the car the images were taken of, it is impossible as you can see in figure 2. The quality of material available from the Peugeot servicebox website and servicebox software is a mixed bag at best. At least when it comes to older models.
These diagrams are for a Peugeot 106 with the 1.6 NFZ (TU5JP) engine. This is the same engine but slightly different arrangement of components and wiring than the Peugeot 306 in question.
PSA, Peugeot, Citroen Electric Diagrams - Diagram Numbering


Each component and wire are given an ID number coded to fit with their function. ID numbers for common items in all cars are the same. For example, ECU, starter motor, battery and ignition key have the same ID numbers regardless of model.
This instructable is not the place to list all of the component numbers, these are available from the servicebox site and other online sources. However the coding system is worth reproducing here.
Be aware that each model and diagram can be different and there could be some small discrepancies. Although, I have never seen any.
General overview of numbering
Components, splices, interconnects, ground points and wires are all give a unique identification number in PSA diagrams. This usually follows the pattern: [function] + [unique number] (+ [disambiguation letter]) and the resulting numbers can be anywhere between 3 and 5 figures long.
Function specific numbering
These 2 figure codes are used to label components and wires and they indicate the general function of the component or wire. These are usually followed by a unique 1 or 2 figures to identify the component or wire.
Powertrain
- 10: starting and charging
- 11: ignition and pre-heating
- 12-13: fuel delivery
- 14: diagnostics
- 15: cooling
- 16: transmission
- 17: electrical supply
- 18: LPG system
Exterior lighting
- 20: real fog lights
- 21: brake lights
- 22: reversing light
- 23: indicators and hazards
- 24: running lights, headlight dim-dip
- 25: horn
- 26: headlights, side lights, tail lights, auxiliary lights
Inside lighting
- 30: cabin lighting
- 31: glovebox etc. lighting
Driver information
- 40: cooling, charging
- 41: engine oil
- 42: engine speed and air
- 43: fuel and pre-heating
- 44: brakes
- 45: suspension
- 46: transmission
- 47: audible information
- 48: engine
- 49: doors etc.
Window washers and wipers
- 50: wipers
- 51: washers
- 52: rear wipers
- 53: rear wash
- 54-55: headlamp washers and wipers
Assistance devices
- 60: electric front windows
- 61: electric rear windows
- 62: central locking
- 63: electric seats
- 64: mirrors and steering
- 65: seat belts
- 66: headlamp height correction
- 67: transmission
- 68: sun roof
Driver aids
- 70: brakes
- 71: variable power steering
- 72: trip computer, clock
- 73: cruise control
- 74: frost warning
- 75: proximity warning
- 76: TPMS
- 77: suspension
- 78: stability
Comfort
- 80: HVAC
- 81: glass heating, cigarette lighter, auxiliary sockets
- 82: immobiliser
- 83: heated seats
- 84: entertainment
- 85: frost warning
- 86: alarm system
- 87: sun screen
Data transmission
- 90: network, multiplexing
Special numbering
Certain components and devices have prefixes. These are treated the same as function specific numbering and are essentially an extension of that scheme.
Power supply
Power supply elements mostly begin with the code B, followed by their unique number or another letter to further distinguish their purpose. Below are the most common to be found.
- B: bridge blocks
- BB: battery
- BF: fuse box
- BMF: maxi fuse box
- CA00: ignition switch
Fuses
The prefix F followed by a unique number designates a fuse. This number should correspond with the relevant fuse in the relevant fuse box. In some cases fuses are just given a letter designation and in others they are given a unique number for their function.
Ground points
The prefix M followed by a unique number designates a ground point. M000 is almost always the first chassis ground point, directly connected to the battery negative. The numbers increase the further away from the battery the earth point is.
Splices
The prefix E designates a splice. A unique numerical identification follows. Contiguous letter suffixes are applied to splice designations that go to the same location.
Interconnections
The prefix IC designates an interconnection. This is followed by a unique two number code. Contiguous letter suffixes are applied to interconnection designations that go to the same location.
Lights
The prefix V designates a light. This is followed by a unique four number combination.
Wire numbering
Wires are not coloured by default in these vehicles.
Wires are numbered in similar ways to components and others. Before a fuse they are given a letter prefix as follows:
- AA: accessory supply
- BB: battery supply
- CC: ignition controlled supply
- FF: engine running battery supply
- KK: supply with ignition off
- LL: alternator
- W or VV: side light supply
This prefix is followed by a unique identification number.
After a fuse the prefixes used are:
- A: accessory supply
- B: battery supply
- C: ignition controlled supply
- F: engine running battery supply
- K: supply with ignition off
- L: alternator supply
- V: side light supply
- T: timed supply
These prefixes are suffixed by the number of the fuse they are coming from.
If a wire has no letter designation then it is given a unique 3 or 4 figure number. The first 2 digits are usually the function code for the wire (see: function specific numbering) and the last 1 or 2 is a unique number.
In addition, ground and shielding wires have the prefixes M and D respectively. Shields are represented by a pair of short lines on both side of a wire. These lines indicate the start and end points of the shield on the wire. One of these lines will be connected to a D### wire.
Dotted and dashed lines indicate optional equipment only present on some vehicles.
When two or more wires are joined at a connector the wire numbers are separated by a slash /.
PSA, Peugeot, Citroen Electric Diagrams - Other Information
In addition to component etc. numbering, there are a few other items of information given in electrical diagrams.
Colours
Colour codes are a 2 letter abbreviation of the French word for said colour. These are most commonly used for connectors and components. While wires are all different colours, they are not given in the diagram, nor are they very important.
The colours are:
- BA: white
- BE: blue
- BG: beige
- GR: gray
- JN: yellow
- MR: brown
- NR: black
- OR: orange
- RG: red
- RS: pink
- VE: green
- VI: mauve
- VJ: green/yellow
Pin counts
Connectors and components are labelled with their pin count. This is a number followed by the letter V.
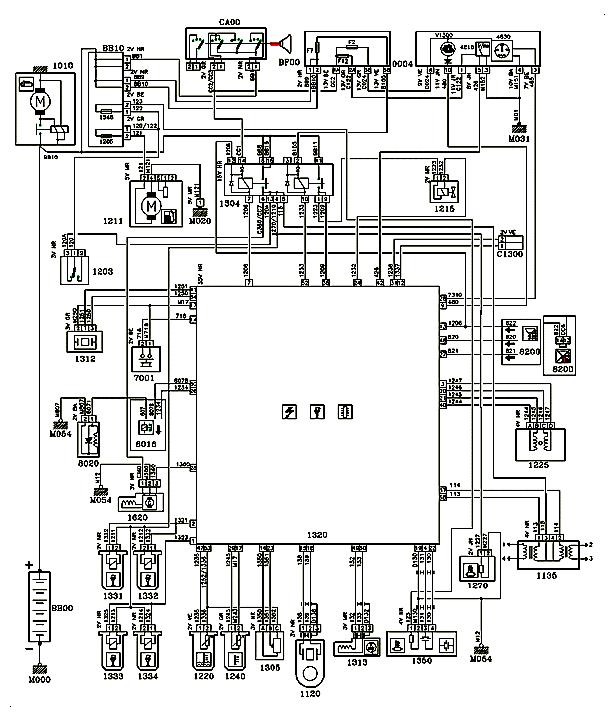
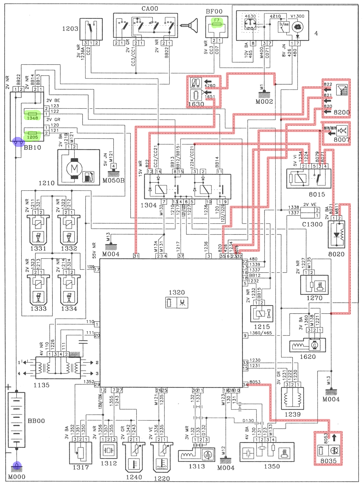
PSA, Peugeot, Citroen Electric Diagrams - Circuit Diagrams (Schematic)






Schematic diagrams describe how all components in the system connect to each other, with no indication of their relative position to each other or absolute position within the vehicle. They serve as the first place to look when diagnosing a fault and allow the tracing of current flow and possible areas of concern.
Figure 1 shows a schematic diagram with components, connectors and earth points highlighted.
Figure 2 shows the same schematic with wires, splices and shields highlighted.
Figure 3 shows the same schematic with fuses, optional equipment and threaded terminals highlighted.
Figures 4 - 6 show examples with their real world counterparts.
What is shown in schematic diagrams
Below follows a rundown of what to expect in a schematic diagram and reference to any relevant figures when necessary.
Components (Figure 1 in yellow)
Each component in the system is shown in detail, with functional arrangement internally where available and necessary. Connector information is shown attached or very close to the component. Each component is given a unique ID number (discussed in previous steps). Figure 4 shows several components as they appear on a vehicle.
Connectors (Figure 1 in red)
Connectors are usually shown attached or very close to the components they connect to. Each pin used is shown in a little square with the pin number and wire entering. Connectors are also labelled with their pin count and colour. Figure 4 shows several connectors as they appear on a vehicle.
Ground points (Figure 1 in blue)
Ground points are shown by a diagonal hatch with a wire or multiple wires joining onto them with no wire leaving. They are labelled with a figure beginning with M. They can also be shown as part of a component, if that component connects directly to ground through the engine block or chassis somewhere, these kinds of ground points have no label. Figure 5 shows a ground point as it appears in a vehicle.
Wires (Figure 2 in yellow)
Each wire is given a unique identifier (discussed in previous steps). In the schematic the number appears at each end of the wire where it joins connectors, earth points and so on. In the actual wire it is printed on the wire just before it joins other wires or a component. Figure 6 shows some wire markings as they appear on a vehicle.
Splices (Figure 2 in red)
Splices are where multiple wires join into one. They are given a unique identifier (as discussed in previous steps) but this is not noted on the schematic. These appear on schematics as a small filled circle. Figure 6 shows a pair of splices as they appear on a vehicle.
Shielded wire (Figure 2 in blue)
Some components require a grounded RF shield and this is indicated on the schematic. They are given a wire number like any other wire, however these wires are prefixed by a D.
Fuses (Figure 3 in yellow)
Fuses are shown in schematics using a standard symbol (rectangle with line through it) and marked with the prefix F or with a specific number for certain fuses. They usually appear inside a fuse box component.
Optional items not always present (Figure 3 in red)
Any items that are not included in all models of vehicle (covered by the diagram) will be shown with dotted outlines and their wires shown dotted.
Threaded terminals (Figure 3 in blue)
Some connections (usually ground and high current) are tightened in place with a nut and bolt. These appear on schematics as an empty circle. Figure 5 shows a threaded ground point as it appears in a vehicle.
PSA, Peugeot, Citroen Electric Diagrams - Wiring Diagrams







Wiring diagrams describe how all components and wires relate to each other in the system. They are built around the wiring harnesses with components, connectors, splices and interconnects shown in their relative position to others. They serve as the second step in locating a problem, if a wiring problem has been identified.
Figure 1 shows a schematic diagram with components, connectors and earth points highlighted.
Figure 2 shows the same schematic with wires, splices and shields highlighted.
Figure 3 shows the same schematic with interconnects, optional equipment and threaded terminals highlighted.
Figure 4 - 7 shows examples with their real world counterparts.
What is shown in wiring diagrams
Below follows a rundown of what to expect in a wiring diagram and reference to any relevant figures when necessary. Almost all wires go into a harness, which is the thick double line with periodic hatching inside. The harness label is located between hatching segments.
Components (Figure 1 in yellow)
Each component in the system is shown in outline. Connector pins and diagrammatic icon are also shown. Each component is given a unique ID number (discussed in previous steps). Figure 4 shows several components as they appear on a vehicle.
Connectors (Figure 1 in red)
Connectors are usually shown attached or very close to the components they connect to. Each pin is shown in a little square with the pin number and the wire number in the box next to it, where multiple wires connect to the same pin, both will be listed in the box. Connectors are also labelled with their pin count and colour. Figure 4 shows several connectors as they appear on a vehicle.
Ground points (Figure 1 in blue)
Ground points are shown by a diagonal hatch with a wire or multiple wires joining on them with no wire leaving. They are labelled with a figure beginning with M. They can also be shown as part of a component, if that component connects directly to ground through the engine block or chassis somewhere, these kinds of ground points have no label. Figure 5 shows a ground point as it appears in a vehicle.
Wires (Figure 2 in yellow)
Each wire is given a unique identifier (discussed in previous steps). In the wiring diagram they only appear at the location they leave the harness, usually going into a connector, splice, etc.. When going into a connector the wire number is inside a box, next to the pin number the wire is connected to. Figure 6 shows some wire markings as they appear on a vehicle.
Splices (Figure 2 in red)
Splices are where multiple wires join into one. They are given a unique identifier beginning with E (as discussed in previous steps). These appear as a box with the splice identifier, to which the wires that are spliced are connected. Figure 6 shows a splice as it appears on a vehicle.
Shielded wire (Figure 2 in blue)
Some components require a grounded RF shield and this is indicated on the schematic. They are given a wire number like any other wire, however these wires are prefixed by a D.
Interconnects (Figure 3 yellow)
Interconnects are marked with a unique identifier prefixed by IC, the number of pins in the connector and the colour of the connector. Interconnects between wiring harnesses are shown as two lines of wire identifiers either side of the connector pin number. This shows which wires from which harness connect to which other wires in the other harness. Figure 7 shows some interconnects as they appear in a vehicle.
Optional items not always present (Figure 3 in red)
Any items that are not included in all models of vehicle (covered by the diagram) will be shown with dotted outlines and their wires shown dotted.
Threaded terminals (Figure 3 in blue)
Some connections (usually ground and high current) are tightened in place with a nut and bolt. These appear on wiring diagrams as an empty circle. Figure 5 shows a threaded ground point as it appears in a vehicle.
PSA, Peugeot, Citroen Electric Diagrams - Installation Diagrams






Installation diagrams describe where in the vehicle wiring harnesses and interconnects are to be found, along with some select important components. They serve as a supplement to both other diagrams and ease the locating of the problem by showing the absolute location of certain items.
Figure 1 shows a schematic diagram with components, connectors and earth points highlighted.
Figure 2 shows the same schematic with harnesses, splices and detail callouts highlighted.
Figure 3 shows the same schematic with interconnects highlighted.
Figure 4 shows another kind of installation diagram, more focused on a particular area for component identification. This has components, connectors and interconnects highlighted.
Figures 5 - 6 shows examples with their real world counterparts.
What is shown in installation diagrams
Below follows a rundown of what to expect in an installation diagram and reference to any relevant figures when necessary.
Components (Figure 1 in yellow)
Not all components are shown, but when one is it is shown as an outline drawing, often from a 3D perspective. The detail shown varies. The component number is usually shown and when necessary the pin count and colour of the component's connector will be shown.
Connectors (Figure 1 in red)
Not all connectors are shown, when shown they are usually shown in outline with no detail. Connectors are labelled with their number, pin count and colour.
Ground points (Figure 1 in blue)
Ground points are shown by a diagonal hatch (or simple triangle), with a wire or multiple wires joining on them, with no wire leaving. They are labelled with a figure beginning with M. Figure 5 shows a ground point as it appears in a vehicle.
Harnesses (Figure 2 in yellow)
Each harness is given a unique identifier. Their general routing and location is shown with links to key components other points.
Splices (Figure 2 in red)
Splices are where multiple wires join into one. They are given a unique identifier beginning with E (as discussed in previous steps). These are labelled with the identifier.
Detail callouts (Figure 2 in blue)
Where more detail needs to be shown a letter is placed in the general location of the area of interest. This area is then shown further down the page headlighted with the same latter from the less detailed diagram.
Interconnects (Figure 3 yellow)
Interconnects are marked with a unique identifier prefixed by IC, and sometimes the number of pins in the connector and the colour of the connector. They are sometimes shown in general 3D view with little other detail. Figure 6 shows a pair of interconnects as they appear in a vehicle, illustrated on both types of installation diagram.